|
|

7005, 7011
Equipaggiamento elettromeccanico
L'equipaggiamento di trazione dei filobus diesel-elettrici consta di:
- motore diesel A.R. F6M317 da 125 CV a 1750 giri/min, cilindrata 11500 cmc;
- compressore d'aria Westinghouse N2ACRU accoppiato al motore termico;
- dinamo CGE CT 1256 con eccitazione in derivazione da 75 kW, 275 V a 1750 giri/min;
- due motori di trazione CGE CV1154-C con eccitazione in serie a 4 poli, da 60 kW l'uno a 275 V e 1700 giri/min:
- motocompressore elettrico CGE CP25-A;
- impianto a b.t. a 24 V con dinamo da 750 W;
- controller di comando a pedale per marcia in trazione filoviaria a 9 posizioni;
- combinatore-invertitore a manovella (CM) per le seguenti modalità di marcia:
- pos. 0 centrale, i circuiti sono aperti e il rotabile non è in condizione di muoversi;
- pos. AL verso l'alto (avanti linea) per la marcia filoviaria avanti (solo con motori in serie);
- pos. GS verso l'alto (termica serie) per la marcia avanti in trazione termica con i motori elettrici in serie;
- pos. GP verso l'alto (termica parallelo) per la marcia avanti in trazione termica con i motori in parallelo;
- pos. F verso il basso (freno) per la frenatura elettrica ottenibile solo in trazione termica;
- pos. IL verso il basso (indietro linea) per la marcia filoviaria indietro (solo con motori in serie);
- pos. CS verso il basso (? serie) per la marcia indietro in trazione termica con i motori elettrici in serie.
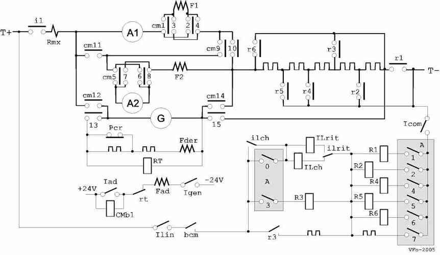
Circuito di comando e trazione

Schema semplificato dei circuiti di comando e trazione.
- CM, combinatore-invertitore a manovella, con i contatti cm1-cm15 che chiudono nella varie modalità di marcia
come sotto indicato.
Può essere azionato a mano solo se la bobina di blocco CMbl è eccitata.
- CMbl, bobina di blocco; se eccitata, permette la manovra di CM.
- bcm, contatto chiuso solo nelle posizioni di alimentazione da
linea; alimenta il circuito di comando.
- A, controller di comando a pedale a 9 posizioni oltre
lo zero; con i contatti A0-A7 dà luogo all'eccitazione dei contattori di
esclusione reostato R1-R6 come sotto indicato
- R1-6, contattori di esclusione reostato.
- A1, F1, A2, F2, motori di trazione.
- G, Fder, Fad, dinamo con eccitazione derivata e di adescamento.
- IL, interruttore principale del circuito di trazione; eccita sulla bobina ILch con A in pos. 1
(contatto A0) in serie ad R1 e si mantiene sul proprio contatto ilch in serie agli altri contattori.
In caso di apertura per massima corrente si mantiene sulla bobina ILrit fino all'apertura del circuito con A in pos. 0.
- Icom, interruttore del circuito di comando.
- Ilin, interruttore a chiave del circuito di comando per alimentazione da linea.
- Igen, interruttore di inserzione marcia in trazione termica, predispone il circuito di eccitazione del campo di
adescamento Fad della dinamo, ponendolo in serie alla bobina CMbl di blocco del combinatore CM, che eccita sbloccando la manovella dello stesso.
- Iad, interruttore di inserzione campo di adescamento dinamo Fad, comandato nella prima posizione dell'acceleratore; dà piena eccitazione ad Fad e corto
circuita la bobina CMbl di blocco del combinatore CM, impedendone l'azionamento.
- RT, relè di tensione; eccita quando la dinamo fornisce la tensione di alimentazione dei motori. Dal contatto rt stacca l'alimentazione di
Fad e apre il circuito di CMbl; il combinatore resta bloccato.
- Pcr, interruttore a pedale che riduce il campo derivato della dinamo.
| Posizioni di CM |
|
cm -> |
1,4; 5,8 avanti |
2,3; 6,7 indietro |
9 serie |
10 parallelo |
11 parallelo |
12 generat. |
13 generat. |
14 generat. |
15 freno |
| pos. 0 |
- |
- |
- |
- |
- |
- |
- |
- |
- |
| AL |
o |
|
o |
|
|
|
|
|
|
| GS |
o |
|
o |
|
|
o |
o |
o |
|
| GP |
o |
|
|
o |
o |
o |
o |
o |
|
| IL |
|
o |
o |
|
|
|
|
|
|
| CS |
|
o |
o |
|
|
o |
o |
o |
|
| F |
|
o |
o |
|
|
o |
|
|
o |
| Posizioni di A |
|
cont. -> |
0 |
1 |
2 |
3 |
4 |
5 |
6 |
7 |
contattori |
| pos. 0 |
- |
- |
- |
- |
- |
- |
- |
- |
- |
| 1 |
o |
o |
|
|
|
|
|
o |
R1 |
| 2 |
|
o |
o |
|
|
|
|
o |
R1,2 |
| 3 |
|
o |
o |
o |
|
|
|
o |
R1-3 |
| 4 |
|
o |
|
|
o |
|
|
|
R1,3,4 |
| 5 |
|
|
|
|
o |
o |
|
|
R4,5 |
| 6 |
|
|
|
|
|
o |
o |
|
R5,6 |
| 7 |
|
|
|
o |
|
o |
o |
o |
R3,5,6 |
| 8 |
|
|
o |
o |
|
o |
o |
o |
R2,3,5,6 |
| 9 |
|
o |
o |
o |
|
|
o |
o |
R1-3,6 |
Strumentazione

CM, combinatore di manovra (aperto).
- commutatore per preriscaldamento candelette e avviamento motore termico;
- quadretto luce e servizi (a, luce interna fila sinistra; b, faro illuminazione aste;
c, luce interna fila destra; d, illuminazione tabella di linea; e,
lampada segnalazione carica batteria; f, comando luci esterne e fari);
- manometro pressione olio motore termico;
- interruttore per marcia in trazione termica (Igen nello schema);
- doppio manometro aria freni;
- commutatore indicatori di direzione (frecce);
- segnalatori (a, porta anteriore; b, porta posteriore; c, chiamata conducente);
- pomello per comando anticipo alla pompa di alimentazione;
- commutatore per comando tromba o lampeggio fari;
- voltmetro batteria;
- spia segnalazione candelette.
Condotta del rotabile
Marcia in trazione termica
Un pedalino posto a sinistra dell'albero dello sterzo consente di collegare
il pedale acceleratore alla pompa di iniezione del motore ternico, così da
condurre il veicolo come un usuale autobus a motore termico. Mancano frizione e cambio,
essendo la trasmissione del moto elettrica; il combinatore di modalità di marcia
deve essere inizialmente posto a zero e deve essere chiuso il circuito del
campo di adescamento della dinamo a mezzo dell'interruttore 4 (Igen); il conducente deve selezionare la
modalità di marcia voluta a mezzo del combinatore a manovella di cui sopra,
utilizzando una delle posizioni GS, GP o CS (si utilizza di norma la GS solo per
l'uscita dal deposito e la GP in condizioni ordinarie di marcia). Avviato il
motore termico, accelerando la dinamo si eccita e fornisce corrente ai motori di
trazione, avviando la vettura; la velocità si regola agendo sull'acceleratore.
Con la dinamo a regime, il combinatore di manovra è bloccato e può essere
manovrato solo riportando il motore al minimo.
In marcia avanti in trazione termica è possibile utilizzare la frenatura elettrica
reostatica, portando, con il motore al minimo, il combinatore di manovra in F;
l'azione frenante non è graduabile, ma può essere aumentata accelerando il
motore termico.
Marcia in trazione filoviaria
Il pedalino a sinistra dell'albero dello sterzo deve essere posto nella
posizione tale da collegare il pedale acceleratore al controller di comando;
l'interruttore 4 (Igen) deve essere aperto e deve essere chiuso, a mezzo
dell'adatta chiave, l'interruttore del circuito di comando Ilin oltre
all'interruttore a mano Icom. Il conducente deve portare il combinatore a
manovella sulla posizione AL per la marcia avanti o sulla IL per la marcia
indietro. Il veicolo si conduce poi come un normale filobus ad accelerazione non
automatica: il controller di comando fornisce otto posizioni di marcia
reostatica ed una di inserzione diretta dei motori, in serie, sulla linea.
L'elettromeccanica di questi rotabili presenta alcune
singolarità degne di nota.
- Aumento momentaneo di coppia. Una curiosità è la presenza dell'interruttore Pcr
azionabile da un apposito pedalino, che è prescritto si debba utilizzare solo in
casi eccezionali, per superare pendenze notevoli o avviare il veicolo in
condizioni difficili, ossia tutte le volte che necessiti una coppia superiore
alla normale massima. L'interruttore Pcr, se azionato, riduce il campo derivato
della dinamo inserendo una resistenza e, a prima vista, sembra che con ciò si
debba ottenere l'effetto opposto a quello voluto: la dinamo, con il campo
indebolito, fornirà sicuramente una potenza minore di quella che fornirebbe a
pieno campo.
Leggendo tra le righe della documentazione e della corrispondenza dell'epoca tra
ATAG e CGE, si scopre che il sistema è una trovata per evitare che, in
condizioni di richiesta di coppia superiore a un certo limite, il motore termico
non riesca mantenere una sufficiente velocità; riducendo l'eccitazione della
dinamo, la coppia richiesta si riduce e il motore può accelerare. Resta da
vedere se il bilancio finale dell'operazione è veramente favorevole ad un
aumento di coppia motrice sulle ruote; così, a prima vista, la cosa sembra
dubbia.
- Frenatura elettrica. In trazione termica la frenatura reostatica è ottenuta
invertendo le connessioni dei campi dei motori, ossia predisponendoli per marcia
indietro, e chiudendoli in serie tra loro su tutto il reostato e la dinamo; la
dinamo viene quindi a far parte del circuito di frenatura e, accelerando il
motore termico, fornisce ai motori una corrente invertita rispetto al loro senso di
rotazione. Il sistema è una riedizione della frenatura elettrica a
controcorrente, utilizzata agli albori della trazione elettrica, ma sarebbe da
vedere il comportamento dei collettori di motori e dinamo durante tale
funzionamento; inoltre, all'arresto della vettura, se il conducente seguita a
mantenere accelerato il motore, la stessa vettura inevitabilmente tende a
riavviarsi a marcia indietro. All'atto pratico la frenatura elettrica non sarà mai
utilizzata.
 |
In trazione filoviaria il freno elettrico non è utilizzabile e non se ne
comprende il motivo, dal momento che il circuito potrebbe essere esattamente lo
stesso che in trazione termica; mancherebbe solo la possibilità di uilizzare la
controcorrente. Una ipotesi è che l'azione del freno elettrico ottenuta semplicemente
chiudendo i motori su tutto il reostato sia talmente scarsa, da far
ricorrere i geniali progettisti al sistema della controcorrente, ovviamente non
utilizzabile in trazione filoviaria; non si capisce però perchè non
utilizzare allora un usuale circuito di freno reostatico a campi incrociati
con esclusione graduale del reostato. |
|
|